产品概述:
该断路器主要用于充气柜,产品采用夹板结构型式,具有安装简单方便、开断性能可靠、使用寿命长、免维护等优点,是充气柜用真空断路器的理想替代产品。 产品性能符合GB1984-2014《交流高压断路器》E2-M2-C2级断路器的要求。使用环境条件
● 海拔高度不超过2000m,震裂度不超过8度;
● 周围空气温度低于+50℃,不低于-40℃,相对温度日平均不大于95%,月平均不大于90%;
● 经常性剧烈震动的安装场所,明显影响机构性能的水蒸汽、气体、化学腐蚀性沉积、盐雾、灰尘污垢及其火灾,爆炸危险的安装场所不适使用;
● 额定SF6气体压力0.04MPa,SF6气体符合GB/T12022-2014《工业六氟化硫》要求。
主要技术参数

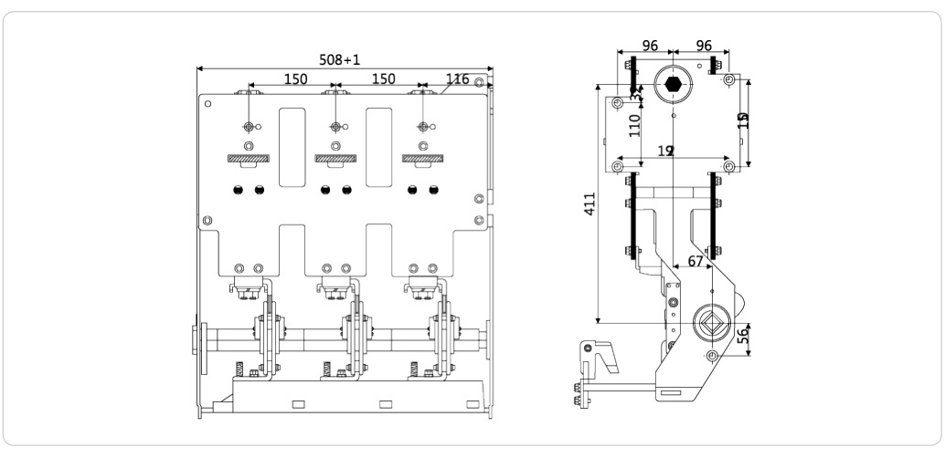
外形及安装尺寸图
